Velkoobchod Biologický deodorizační box

  • Biologický deodorizační box

Biologický deodorizační box

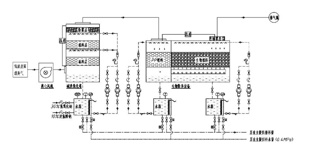
Procesní tok

Zapáchající plyn → Sběrný systém → Systém předmytí → Filtrační systém → Radiální ventilátor → Vypouštěcí systém
Oběhový systém Zvlhčovací systém

Oblasti použití pro procesy kontroly zápachu
Farmy pro hospodářská zvířata;
Závody na zpracování potravin;
Zařízení pro neškodnou likvidaci mrtvých zvířat;
Chemické závody;
Čistírny odpadních vod;
Potravinářské továrny a další místa produkují páchnoucí plyny.
Překládací stanice odpadu;

Poznámka: Tento proces je primárně použitelný pro úpravu zapáchajících plynů složených ze sloučenin obsahujících síru (H₂S, SO₂, merkaptany, sulfidy atd.), sloučenin obsahujících dusík (NH3, trimethylamin, amidy atd.), halogenů a jejich derivátů (plynný chlor, halogenované uhlovodíky atd.).

Popis produktu: Vysvětlení principů procesu biologické deodorizace a výkonnostních charakteristik

Kombinovaná jednotka biologického čištění a filtrace deodorace integruje tři biologické technologie: biologické čištění, biologickou skrápěcí filtraci a biologickou filtraci. Toto nové kompozitní biologické deodorizační zařízení bylo vyvinuto syntézou výhod těchto tří biologických technik. Zapáchající plyny vstupují do prací zóny přes vstup, kde procházejí předběžnou úpravou vodou nebo koncentrovanými chemickými pracími roztoky. Tato čistící zóna dokončuje absorpci ve vodě rozpustných chemikálií, odstraňování prachu a zvlhčování zapáchajících plynů. Neodstraněné zapáchající plyny pak postupují do vícestupňové filtrační zóny biofiltru. Při průchodu filtrační vrstvou se znečišťující látky přenášejí z plynné fáze na povrch biofilmu:
a) Působením rozstřikované vody dochází ke kontaktu zapáchajících plynů a jejich rozpuštění ve vodním filmu na vlhkém obalovém materiálu (biologická média).
b) Zapáchající složky vstupující do biofilmu jsou v obalovém materiálu degradovány mikrobiální absorpcí a rozkladem.
c) Mikroorganismy využívají absorbované páchnoucí složky jako zdroj energie pro další reprodukci. Tyto tři procesy probíhají současně a zajišťují celý systém
splňuje emisní normy.

Stanovení procesních parametrů

1. Výběr vodních čerpadel
2. Výška balení: Přibližně 0,8–1,2 m
3. Rychlost plynu
Doba setrvání plynu v zařízení: 5–25 sekund (Naše zařízení obvykle dosahuje více než 20 sekund doby zdržení prázdné věže)
Rychlost plynu regulována na 0,2–0,5 m/s. (Rychlost plynu ve věži je lineární rychlost smíšeného plynu vypočtená na základě plochy průřezu prázdné věže; maximální objem plynu se vyskytuje na základně věže, obvykle se používá pro výpočet.)
Naše zařízení používá kulový polymerní organický obal, D=50 mm, (prázdnost) = 0,73
Efektivní objem a výška biofiltru a bionáplňového materiálu se vypočte pomocí tohoto vzorce:
V = QT / 3600
H = VT / 3600
kde:
V = Efektivní objem obalové vrstvy (m³)
Q = průtok zapáchajícího plynu (m³/h)
T = doba zdržení prázdné věže (s)
H = výška obalové vrstvy (m)
V = rychlost plynu z prázdné věže (m/s)

Výkonnostní výhody biologické kontroly zápachu

● Vysoká účinnost ošetření a vynikající odstraňování zápachu
Zařízení pro kontrolu zápachu mikrobiální filtrací účinně eliminuje specifické znečišťující látky, jako je sirovodík, amoniak a methylmerkaptan, a poskytuje vynikající odstranění zápachu s účinností přesahující 95 %.
Splňuje nejpřísnější požadavky na ochranu životního prostředí na ochranu proti zápachu v různých regionech za jakýchkoli sezónních nebo klimatických podmínek.
● Pokročilý a racionální proces deodorizace
Pokročilý a racionální proces deodorizace zajišťuje, že konečné emise jsou neškodné pro lidi a zvířata. Tato technologie šetrná k životnímu prostředí nezpůsobuje žádné sekundární znečištění.
● Mikrobiální aktivita
Během počátečního provozu je zapotřebí pouze malé množství živného prostředku. Mikroorganismy udržují optimální aktivitu tím, že absorbují živiny z výfukových plynů.
● Vysoká tolerance zatížení rázem
Systém se automaticky přizpůsobuje maximální koncentraci výfukových plynů a zajišťuje nepřetržitý mikrobiální provoz se silnou tolerancí rázového zatížení. To představuje nejvýraznější rys a výhodu sprejově-mikrobiálního filtračního deodorizačního zařízení ve srovnání s jinými metodami.
● Prodloužená životnost biologických médií
Speciálně zpracovaná biologická média vykazují vysoký specifický povrch, usnadňují tvorbu a uvolňování biofilmu, odolávají korozi a biologickému rozkladu, poskytují vynikající tepelnou izolaci, vyznačují se vysokou porézností, minimálním poklesem tlaku a účinnou distribucí plynu/vody. Životnost dosahuje 8–10 let.
● Jednoduchá obsluha, bezúdržbová
Nevyžaduje žádný specializovaný personál ani běžnou údržbu. Extrémně nízké provozní náklady s pohodlnou správou. Možnost nepřetržitého 24hodinového provozu nebo přerušovaného používání.
Komponenty s minimálním opotřebením zajišťují výjimečně jednoduchou údržbu.

Hangzhou Lvran Environmental Protection Group Co., Ltd.

  • 1000+

    Zákazníci servisní jednotky

  • 2000+

    Národní inženýrské případy

Hangzhou Lvran Environmental Protection Group Co., Ltd. je poskytovatel komplexních inženýrských služeb pro systém čištění odpadních plynů a výrobce zařízení, který integruje výzkum a vývoj, technické služby, design, výrobu, technickou instalaci a poprodejní servis.

We are China Biologický deodorizační box Suppliers and Wholesale Biologický deodorizační box Exporter, Company. Skupina je národním high-tech podnikem, vědeckým a technologickým podnikem provincie Zhejiang, regionálním výzkumným a vývojovým centrem a úvěrovou jednotkou s hodnocením AAA. Je držitelem více než 30 patentů na užitné vzory, četných patentů na vynálezy a autorských práv k softwaru. Skupina dlouhodobě spolupracuje v oblasti technického výzkumu a vývoje s domácími univerzitami a institucemi, včetně „Environmental Innovation R&D Center“ založeného s Anhui University of Science and Technology a „Plasma Energy and Environmental New Technology R&D Center“ společně vyvinutého s Zhejiang Sci-Tech University. Skupina si vytvořila vlastní výzkumnou a vývojovou a výrobní základnu pro hloubkovou technickou spolupráci. Skupina vlastní základní technologii úpravy plynů VOC, je držitelem všeobecné smluvní kvalifikace úrovně 2 pro výstavbu komunálních veřejných prací, licence na bezpečnostní výrobu, speciální kvalifikace pro projektování třídy B pro kontrolu znečištění životního prostředí v provincii Zhejiang, kvalifikace pro neklasifikované pracovní služby a specializované zakázky na speciální projekty. Skupina je certifikována podle ISO9001 pro mezinárodní kvalitu, ISO14001 pro environmentální management a ISO45001 pro bezpečnost a ochranu zdraví při práci.

ČEST & CERTIFIKÁT

Následující vyznamenání představují naši brilantnost. Získáváme zákazníky vysoce kvalitními produkty a získáváme vysokou chválu od trhu a všech oblastí života s dobrými službami.

  • Základní jednotka a reaktor deskového typu s vysokým elektrickým polem pro zabránění úniku po povrchu
  • Reakční zařízení pro syntézu methanolu pomocí oxidu uhličitého a vody a způsob syntézy methanolu pomocí oxidu uhličitého a vody
  • Samočistící elektrostatický odlučovač
  • Vysokotlaký ventilátor odolný proti korozi s funkcí nastavení směru větru
  • Nastavitelný samočistící vysokokapacitní ventilátor
  • Kombinovaný systém řízení předúpravy výfukových plynů s katalytickým zplyňováním
  • Parní čištění kontinuální elektrostatické pole systém čištění a úpravy výfukových plynů
  • Nízkoteplotní plazmová UV fotolýza zařízení pro čištění výfukových plynů
  • Osvědčení o registraci ochranné známky
Poslední novinky a události
Podělte se s vámi
Zobrazit další novinky